Kia Optima DL3: Engine Control / Fuel System
Service data
Manifold Absolute Pressure
Sensor (MAPS)
Pressure
|
Output Voltage (V)
|
kPa
|
kgf/cm²
|
psi
|
20
|
0.2
|
2.9
|
0.79
|
46.7
|
0.47
|
6.77
|
1.84
|
106.7
|
1.03
|
14.7
|
4.2
|
Intake Air Temperature
Sensor (IATS)
Temperature [()]
|
Resistance (kΩ)
|
°C
|
°F
|
-40
|
-40
|
40.93 - 48.35
|
-20
|
-4
|
13.89 - 16.03
|
0
|
32
|
5.38 - 6.09
|
10
|
50
|
3.48 - 3.90
|
20
|
68
|
2.31 - 2.57
|
40
|
104
|
1.08 - 1.21
|
50
|
122
|
0.76 - 0.85
|
60
|
140
|
0.54 - 0.62
|
80
|
176
|
0.29 - 0.34
|
Engine Coolant Temperature
Sensor (ECTS)
Temperature
|
Resistance (kΩ)
|
°C
|
°F
|
45
|
113
|
244.8 - 281.4
|
55
|
131
|
162.5 - 186.5
|
60
|
140
|
133.5 - 153.5
|
71
|
159.8
|
88.93 - 102.13
|
85
|
185
|
55.16 - 63.36
|
110
|
230
|
26.02 - 29.82
|
125
|
257
|
17.5 - 19.7
|
Throttle Position Sensor
(TPS) [ integrated into ETC module]
Throttle angle (°)
|
Output voltage (V) [Vref = 5.0V]
|
TPS1
|
TPS2
|
0
|
0.5
|
4.5
|
10
|
0.96
|
4.05
|
20
|
1.41
|
3.59
|
30
|
1.87
|
3.14
|
40
|
2.32
|
2.68
|
50
|
2.78
|
2.23
|
60
|
3.23
|
1.77
|
70
|
3.69
|
1.32
|
80
|
4.14
|
0.86
|
90
|
4.6
|
0.41
|
98
|
4.65
|
0.35
|
C.T (0)
|
0.5
|
4.5
|
W.O.T (86)
|
4.41
|
0.59
|
Accelerator Position
Sensor (APS)
Accelerator Position
|
Output Voltage (V) [Vref = 5.0V]
|
APS1
|
APS2
|
C.T
|
0.7 - 0.8
|
0.33 - 0.43
|
W.O.T
|
3.98 - 4.22
|
1.93 - 2.17
|
Knock Sensor (KS)
Item
|
Specification
|
Capacitance (pF)
|
850 - 1,150
|
Injector
Item
|
Specification
|
Coil Resistance (Ω)
|
14.5 [20°C(68°F)]
|
ETC Motor [integrated
into ETC Module]
Item
|
Specification
|
Coil Resistance (Ω)
|
0.3 - 100 [20°C(68°F)]
|
CVVT Oil Control Valve
(OCV)
Item
|
Specification
|
Coil Resistance (Ω)
|
9.4 - 10.4 [20°C(68°F)]
|
Variable Intake Solenoid
(VIS) Valve
Item
|
Specification
|
Coil resistance (Ω)
|
30.0 - 35.0 [22°C (71.6°F)]
|
Items
|
Specification
|
Fuel Tank
|
Capacity
|
60 L (15.8 U.S.gal., 63.4 U.S.qt., 52.8 lmp.qt.)
|
Fuel Filter
|
Type
|
Paper type
|
Fuel Pressure Regulator
|
Regulated Fuel Pressure
|
330 - 370 kPa (3.3 - 3.7 bar, 3.365 - 3.772 kgf / cm²)
|
Fuel Pump
|
Type
|
Electrical, in-tank type
|
Driven by
|
Electric motor
|
Tightening torque
Item
|
N·m
|
kgf·m
|
lb·ft
|
ECM & bracket mounting bolts
|
9.8 - 11.8
|
1.0 - 1.2
|
7.2 - 8.7
|
Electronic throttle body mounting bolts
|
7.8 - 11.8
|
0.8 - 1.2
|
5.8 - 8.7
|
Manifold absolute pressure sensor installation bolt
|
9.8 - 11.8
|
1.0 - 1.2
|
7.2 - 8.7
|
Engine coolant temperature sensor
|
29.4 - 39.2
|
3.0 - 4.0
|
21.7 - 28.9
|
Crankshaft position sensor mounting bolt
|
9.8 - 11.8
|
1.0 - 1.2
|
7.2 - 8.7
|
Camshaft position sensor mounting bolt
|
9.8 - 11.8
|
1.0 - 1.2
|
7.2 - 8.7
|
Knock sensor mounting bolt
|
18.6 - 23.5
|
1.9 - 2.4
|
13.7 - 17.4
|
Heated oxygen sensor
|
39.2 - 49.1
|
4.0 - 5.0
|
28.9 - 36.2
|
Accelerator pedal module mounting nuts
|
6.9 - 10.7
|
0.7 - 1.1
|
5.0 - 7.9
|
CVVT oil control valve mounting bolt
|
9.8 - 11.8
|
1.0 - 1.2
|
7.2 - 8.7
|
Variable intake solenoid valve mounting bolts
|
9.8 - 11.8
|
1.0 - 1.2
|
7.2 - 8.7
|
Variable charge motion actuator mounting bolts
|
9.8 - 11.8
|
1.0 - 1.2
|
7.2 - 8.7
|
Item
|
N·m
|
kgf·m
|
lb·ft
|
lb·ft
|
Fuel tank band mounting bolt
|
39.2 - 54.0
|
4.0 - 5.5
|
28.9 - 39.8
|
-
|
Filler hose clmap
|
4.9 - 5.9
|
0.5 - 0.6
|
3.6 - 4.3
|
43.40 - 52.08
|
Filler-neck assembly bracket installation bolt
|
8.8 - 9.8
|
0.9 - 1.0
|
6.5 - 7.2
|
-
|
Delivery pipe mounting bolt
|
18.6 - 23.5
|
1.9 - 2.4
|
13.7 - 17.4
|
-
|
Special service tools
Tool Name / Number
|
Illustration
|
Description
|
Fuel Pressure Gauge
09353-24100
|

|
Used for measuring the pressure in fuel line
|
Fuel Pressure Gauge Adapter
09353-02100
|

|
Used for connecting between the delivery pipe and the fuel feed line
|
Heated Oxygen Sensor Socket Wrench
09392-1Y100
|

|
Used for removing / installaing the heated oxygen sensor
※ SST No.09392-2H100 model also can be used for removing the Heated Oxygen
Sensor.
|
Fuel Pump Plate Cover Wrench
09310-B8100
|

|
Removing and installing fuel pump plate cover
|
Troubleshooting
Basic Troubleshooting
Guide

Basic Inspection Procedure
Measuring Condition of Electronic Parts' Resistance
The measured resistance at high temperature after vehicle running may be high
or low. So all resistance must be measured at ambient temperature (20°C, 68°F),
unless stated otherwise.
|
The measured resistance in except for ambient temperature (20°C, 68°F)
is reference value.
|
Intermittent Problem Inspection Procedure
Sometimes the most difficult case in troubleshooting is when a problem symptom
occurs but does not occur again during testing. An example would be if a problem
appears only when the vehicle is cold but has not appeared when warm. In this case,
the technician should thoroughly make out a "Customer Problem Analysis Sheet" and
recreate (simulate) the environment and condition which occurred when the vehicle
was having the issue.
| 1. |
Clear Diagnostic Trouble Code (DTC).
|
| 2. |
Inspect connector connection, and check terminal for poor connections,
loose wires, bent, broken or corroded pins, and then verify that the connectors
are always securely fastened.

|
| 3. |
Slightly shake the connector and wiring harness vertically and horizontally.
|
| 4. |
Repair or replace the component that has a problem.
|
| 5. |
Verify that the problem has disappeared with the road test.
|
● Simulating Vibration
| a. |
Sensors and Actuators
: Slightly vibrate sensors, actuators or relays with finger.
|
Strong vibration may break sensors, actuators or relays
|
|
| b. |
Connectors and Harness
: Lightly shake the connector and wiring harness vertically and then
horizontally.
|
● Simulating Heat
| a. |
Heat components suspected of causing the malfunction with a hair dryer
or other heat source.
| •
|
DO NOT heat components to the point where they may be
damaged.
|
| •
|
DO NOT heat the ECM directly.
|
|
|
● Simulating Water Sprinkling
| a. |
Sprinkle water onto vehicle to simulate a rainy day or a high humidity
condition.
|
DO NOT sprinkle water directly into the engine compartment or
electronic components.
|
|
● Simulating Electrical Load
| a. |
Turn on all electrical systems to simulate excessive electrical loads
(Radios, fans, lights, rear window defogger, etc.).
|
Connector Inspection
Procedure
| 1. |
Handling of Connector
| a. |
Never pull on the wiring harness when disconnecting connectors.

|
| b. |
When removing the connector with a lock, press or pull locking
lever.

|
| c. |
Listen for a click when locking connectors. This sound indicates
that they are securely locked.

|
| d. |
When a tester is used to check for continuity, or to measure
voltage, always insert tester probe from wire harness side.

|
| e. |
Check waterproof connector terminals from the connector side.
Waterproof connectors cannot be accessed from harness side.

|
• |
Use a fine wire to prevent damage to the terminal.
|
|
• |
Do not damage the terminal when inserting the
tester lead.
|
|
|
|
| 2. |
Checking Point for Connector
| a. |
While the connector is connected:
Hold the connector, check connecting condition and locking efficiency.
|
| b. |
When the connector is disconnected:
Check missed terminal, crimped terminal or broken core wire by
slightly pulling the wire harness.
Visually check for rust, contamination, deformation and bend.
|
| c. |
Check terminal tightening condition:
Insert a spare male terminal into a female terminal, and then
check terminal tightening conditions.
|
| d. |
Pull lightly on individual wires to ensure that each wire is
secured in the terminal.

|
|
| 3. |
Repair Method of Connector Terminal
| a. |
Clean the contact points using air gun and/or shop rag.
|
Never use sand paper when polishing the contact points,
otherwise the contact point may be damaged.
|
|
| b. |
In case of abnormal contact pressure, replace the female terminal.
|
|
Wire Harness Inspection
Procedure
| 1. |
Before removing the wire harness, check the wire harness position and
crimping in order to restore it correctly.
|
| 2. |
Check whether the wire harness is twisted, pulled or loosened.
|
| 3. |
Check whether the temperature of the wire harness is abnormally high.
|
| 4. |
Check whether the wire harness is rotating, moving or vibrating against
the sharp edge of a part.
|
| 5. |
Check the connection between the wire harness and any installed part.
|
| 6. |
If the covering of wire harness is damaged; secure, repair or replace
the harness.
|
Electrical Circuit
Inspection Procedure
● Check Open Circuit
| 1. |
Procedures for Open Circuit
If an open circuit occurs (as seen in [FIG. 1]), it can be found by performing
Step 2 (Continuity Check Method) or Step 3 (Voltage Check Method) as shown
below.

|
| 2. |
Continuity Check Method
|
When measuring for resistance, lightly shake the wire harness
above and below or from side to side.
|
|
Specification (Resistance)
1Ω or less → Normal Circuit
1MΩ or Higher → Open Circuit
|
| a. |
Disconnect connectors (A), (C) and measure resistance between
connector (A) and (C) as shown in [FIG. 2].
In [FIG.2.] the measured resistance of line 1 and 2 is higher
than 1MΩ and below 1 Ω respectively. Specifically the open circuit
is line 1 (Line 2 is normal). To find exact break point, check sub
line of line 1 as described in next step.

|
| b. |
Disconnect connector (B), and measure for resistance between
connector (C) and (B1) and between (B2) and (A) as shown in [FIG.
3].
In this case the measured resistance between connector (C) and
(B1) is higher than 1MΩ and the open circuit is between terminal
1 of connector (C) and terminal 1 of connector (B1).

|
|
| 3. |
Voltage Check Method
| a. |
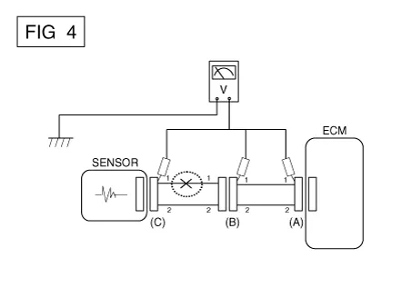
With each connector still connected, measure the voltage between
the chassis ground and terminal 1 of each connectors (A), (B) and
(C) as shown in [FIG. 4].
The measured voltage of each connector is 5V, 5V and 0V respectively.
So the open circuit is between connector (C) and (B).

|
|
● Check Short Circuit
| 1. |
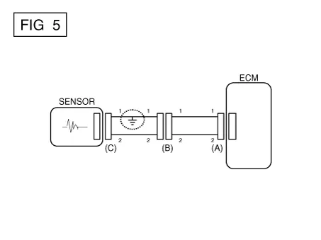
Test Method for Short to Ground Circuit
| • |
Continuity Check with Chassis Ground
|
If short to ground circuit occurs as shown in [FIG. 5], the broken point
can be found by performing Step 2 (Continuity Check Method with Chassis
Ground) as shown below.

|
| 2. |
Continuity Check Method (with Chassis Ground)
|
Lightly shake the wire harness above and below, or from side
to side when measuring the resistance.
|
|
Specification (Resistance)
1Ω or less → Short to Ground Circuit
1MΩ or Higher → Normal Circuit
|
| a. |
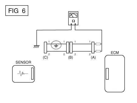
Disconnect connectors (A), (C) and measure for resistance between
connector (A) and Chassis Ground as shown in [FIG. 6].
The measured resistance of line 1 and 2 in this example is below
1 Ω and higher than 1MΩ respectively. Specifically the short to
ground circuit is line 1 (Line 2 is normal). To find exact broken
point, check the sub line of line 1 as described in the following
step.

|
| b. |
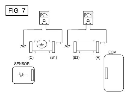
Disconnect connector (B), and measure the resistance between
connector (A) and chassis ground, and between (B1) and chassis ground
as shown in [FIG. 7].
The measured resistance between connector (B1) and chassis ground
is 1Ω or less. The short to ground circuit is between terminal 1
of connector (C) and terminal 1 of connector (B1).

|
|
● Testing For Voltage
Drop
This test checks for voltage drop along a wire, or through a connection orswitch.
| A. |
Connect the positive lead of a voltmeter to the end of the wire (or to
the side of the connector or switch) closest to the battery.
|
| B. |
Connect the negative lead to the other end of the wire. (or the other
side of the connector or switch)
|
| D. |
The voltmeter will show the difference in voltage between the two points.
A difference, or drop of more than 0.1 volts (50mV in 5V circuits), may
indicate a problem. Check the circuit for loose or dirty connections.
|

Symptom Troubleshooting
Guide Chart
Main symptom
|
Diagnostic procedure
|
Also check for
|
Unable to start
(Engine does not turn over)
|
| 3) |
Inhibitor switch (A/T) or clutch start switch (M/T)
|
|
|
Unable to start
(Incomplete combustion)
|
| 2) |
Check the fuel pressure
|
| 3) |
Check the ignition circuit.
|
| 4) |
Troubleshooting the immobilizer system.
(In case of immobilizer lamp flashing)
|
|
| • |
Slipped or broken timing belt
|
|
Difficult to start
|
| 2) |
Check the fuel pressure
|
| 3) |
Check the ECT sensor and circuit (Check DTC)
|
| 4) |
Check the ignition circuit.
|
|
|
Poor idling
(Rough, unstable or incorrect Idle)
|
| 1) |
Check the fuel pressure.
|
| 3) |
Check the long term fuel trim and short term fuel trim
(Refer to CUSTOMER DATASTREAM)
|
| 4) |
Check the idle speed control circuit (Check DTC)
|
| 5) |
Inspect and test the Throttle Body
|
| 6) |
Check the ECT sensor and circuit (Check DTC)
|
|
|
Engine stall
|
| 2) |
Check the fuel pressure.
|
| 3) |
Check the idle speed control circuit (Check DTC)
|
| 4) |
Check the ignition circuit.
|
| 5) |
Check the CKPS Circuit (Check DTC)
|
|
|
Poor driving
(Surge)
|
| 1) |
Check the fuel pressure.
|
| 2) |
Inspect and test Throttle Body
|
| 3) |
Check the ignition circuit.
|
| 4) |
Check the ECT Sensor and Circuit (Check DTC)
|
| 5) |
Test the exhaust system for a possible restriction.
|
| 6) |
Check the long term fuel trim and short term fuel trim
(Refer to CUSTOMER DATASTREAM)
|
|
|
Knocking
|
| 1) |
Check the fuel pressure.
|
| 2) |
Inspect the engine coolant.
|
| 3) |
Inspect the radiator and the electric cooling fan.
|
| 4) |
Check the spark plugs.
|
|
|
Poor fuel economy
|
| 1) |
Check customer's driving habitsIs
· A/C on full time or the defroster mode on?
· Are tires at correct pressure?
· Is excessively heavy load being carried?
· Is acceleration too much, too often?
|
| 2) |
Check the fuel pressure.
|
| 4) |
Test the exhaust system for a possible restriction
|
| 5) |
Check the ECT sensor and circuit
|
|
|
Hard to refuel
(Overflow during refueling)
|
| 1) |
Inspect the fuel filler hose/pipe
· Pinched, kinked or blocked?
· Filler hose is torn
|
| 2) |
Inspect the fuel tank vapor vent hose between the EVAP. canister
and air filter
|
| 3) |
Check the EVAP. canister
|
|
| • |
Malfunctioning gas station filling nozzle (If this problem occurs
at a specific gas station during refueling)
|
|
Description and operation
Description
Continuous Variable Valve Timing (CVVT) system advances or retards the valve
timing of the intake and exhaust valve in accordance with the ECM control signal
which is calculated by the engine speed and load.
Description and operation
Description
If the Gasoline Engine Control system components (sensors, ECM, injector, etc.)
fail, interruption to the fuel supply or failure to supply the proper amount of
fuel for various engine operating conditions will result.
Other information:
Components and components location
Component Location
1. Power window main switch
2. Rear window main switch
3. Front power window motor
4. Rear power window motor
Description and operation
Description
Power Window Safety Function
When the driver or passenger p
Description and operation
Description
The climate control air filter is located in the blower unit. It eliminates foreign
materials and odor. The particle filter performs a role as an odor filter as well
as a conventional dust filter to ensure comfortable interior environment.